Виды системы
Кроме этого, необходимо также упомянуть и о наличии тормозной системы для полуприцепа, которая оснащается специальными пневматическими приводами, предназначенными для работы прочих систем, работающих на сжатом воздухе.
Их преимуществом является то, что она останавливает все имеющиеся колеса МАЗ. Наличие пневматического привода с раздельным торможением дает возможность остановить пару передних и задних колес.
Основная функция запасных тормозов и стояночных заключается во влиянии на механизмы мостов, срабатывающие в результате воздействия напружинных энергоаккумуляторов и камер, которые включаются водителем транспортного средства при помощи специального крана, расположенного в кабине.
Стояночная система остановки считается дополнительной, и ее используют в крайнем случае к примеру, когда не срабатывают или отказывают по ряду причин рабочие тормоза. Во время ее задействования необходимо рукоятку крана расположить таким образом, чтобы она находилась в крайнем положении.
Воздух, сжимающий пружины, поступает в атмосферу, и начинают работать другие механизмы, которые и включают ручник. В то время, когда включается запасная система торможения, рукоятка управляющего крана должна находиться посредине, дополнительные усилия по ее перемещению предпринимать не нужно
Важно знать, что в случае с увеличением оборотности рукоятки сила торможения возрастает благодаря уменьшению воздуха, влияющего на пружины
Вспомогательное торможение
Подобный вид системы работает благодаря задействованию газов, попадающих в автомобильную систему. Ее основная функция состоит в том, чтобы останавливать и удерживать МАЗ на крутых дорогах.
Она совмещается со стояночной для большего удобства и дополнительной надежности. Вспомогательный тормоз – это специальный замедлитель для моторопневматического типа. Полуприцепный привод притормаживания сооружен из элементов двух- и одного проводов. В зимнее время можно столкнуться с тем, что происходит заморозка конденсата, особенно это относиться к крупногабаритным транспортным средства, таким как МАЗ, но и здесь разработчики все продумали и обезопасили автомобиль, внедрив предохранитель, который устраняет подобную проблему.
В транспортном средстве также присутствует установка, позволяющая уменьшать движение на трассе. Она состоит из специального цилиндра и клапанной системы. Ко всему этому присоединяется противобуксовочная связь. Для включения необходимо воспользоваться специальной кнопкой.
Противобуксовочная и система ограничения скорости помогают в подаче сжатого воздуха, который поступает благодаря пропорциональному клапану
Важно учитывать, что во время одновременного торможения МАЗ также останавливается и полуприцеп, ведь эти системы взаимосвязаны
Ремонт генератора МАЗ
Для выполнения работ обычно снимают установку с силового агрегата.
Далее отключите массу аккумулятора. Затем от клемм отсоедините провода. Не забудьте ослабить болт натяжения ремней генератора МАЗ, а также гайки крепления.

Аккуратно придержите установку, чтобы не повредить кронштейны. Высвободите болт и аккуратно достаньте палец. Затем снимите ремень генератора МАЗ со шкива и саму установку. Сборка выполняется в противоположном состоянии.
Снятый механизм необходимо очистить и разобрать согласно схеме:
- Отвинтите винтовое соединение проводов, а также щеткодержателя и демонтируйте деталь;
- Отверните ИРН и достаньте регулятор;
- Отвинтите крепления крышки и стяжку генератора МАЗ;
- Отверните гайки;
- Снимите крышку со статором;
- Отверните гайки клеммы, а также винты выпрямителя;
- Снимите шкив, отвинтив соединение;
- Выбейте шпонку;
- Снимите вентилятор и втулку;
- Освободить крышку с вала и достать подшипники.
АВТОМОБИЛЬНЫЕ ЭЛЕКТРОСХЕМЫ
Чтобы скачать схему необходимо — кликнув по ней мышью, потом на стрелку внизу “полный размер” и правой кнопкой мыши — “сохранить рисунок как…”.

Схема электрическая соединений шасси автомобилей МАЗ -631705
Перечень элементов электрооборудования на схемах автомобиля МАЗ-631705 Al — Блок предохранителей и реле A3 — Прерыватель стеклоочистителя А6 — Прерыватель указателя поборота А7 — Магнитола А8 — Реле блокировки демультипликатора BAI, BA2— Громкоговоритель ВК — Датчик температуры ВР1.ВР2 — Датчик давления воздуха ВРЗ — Датчик давления масла ВР4.ВР5 — Датчик аварийного давления воздуха BPI0 — Датчик аварийного давления масла BV2 — Датчик спидометра BV3 — Датчик скорости ЕКЗ,ЕК4 -Свеча ЭФУ Е1,Е2 — Фара головная ЕЗ,Е4 — Фара противотуманная Е5,Е6 — Передний фонарь Е7 — Фонарь Е8 — Фонарь номерного знака Е9…Е11 — Фонарь знака автопоезда EI2 — Фонарь подкузовной
Е13,Е14 — Боковой указатель поворотов EI5.EI6 — Фонарь габаритный Е17,Е18 — Задний фонарь Е20 — Фонарь заднего хода Е23.Е24 — Плафон освещения кабины Е25 — Плафон освещения двигателя Е26 — Фара — прожектор Е28,Е27 — Плафон освещения спального места ЕК1,ЕК2 — Фонарь освещения стеллажей ЕЗО — Нагреватель зеркал EL1…EL6 — Лампа подсветки приборов FU1 — Предохранитель 60 А FU2 — Предохранитель 30 А FU3—FU9 — Предохранитель 8 А FU11 — Предохранитель 16 А G — Генератор GBl, GB2 — Аккумуляторная батарея 6СТ I90A НА 1 — Комплект электрических сигналов НА2 — Сигнал пневматический КК1 — Добавочное сопротивление КК2 — Прерыватель контрольной лампы стояночного тормоза К1 — Реле стартера Ml — Стартер М2, МЗ — Электродвигатель отопителя М4 — Моторедуктор стеклоочистителя М8 — Электродвигатель омывателя РР — Комбинация приборов Р2 — Тахометр PS —Спидометр RP — Реостат подсветки XSl — Розетка основная XS3 — Розетка XS4 — Розетка переносной лампы в кабине XS5, XS6 — Розетка WA — Антена SA1 — Выключатель стартера SA2 — Переключатель стеклоочистителя SA3 — Переключатель света главный SA4 — Переключатель указателей поворота SA5 — Переключатель отопителя SA7 — Выключатель фонаря SA8 — Выключатель плафона SB1, SB3 — Выключатель кнопочный SB4 — Выключатель аварийной сигнализации SA9 — Выключатель клапана гидроотбора Кнопочные выключатели с подсветкой: SB5 — Противотуманных фар SB8 — Выключатель нейтрали SB9 — Плафона освещения двигателя SB11 — Фара—искателя SB12 — Межколесного дифференциала SB13 — Межосевого дифференциала SB 14 — Фонарей автопоезда SB 15 — Подогрева зеркал SB20 — Освещения стеллажей SK — Датчик аварийной температуры SLI — Датчик уровня топлива SP1.SP6 — Выключатель сигналов «стоп» SP7 — Выключатель SQ1, SQ2 — Выключатель Контрольные лампы: HG1 — Блок контрольных ламп HG4 — Поворотов тягача HG5 — Поворотов прицепа HG7 — Системы ЭФУ HG8 — Дальнего света HG9 — Включения делителя HG10 — Межосевая блокировка HG11 — Межколесная блокировка HG12 — Включения нейтрали Электропневмоклапана: Y1 — Пневмосигнала Y2 — Топливный электроклапан Y3, Y4, Y7, Н9 -Электромагнит Y5 —Электромагнит

Схема электрическая соединений кабины автомобилей МАЗ-631705
Похожие авто электро схемы
- Схемы электрические BMW 5 E39 (0)
- Электросхемы Saab 9-5 с 1997 г.в. (0)
- Схемы электропроводки “Приоры” — ВАЗ-2170. (0)
- Электрическая схема автомобилей Volvo S40 — V40 (с 1996 по 2000 г.в.) (0)
- Электрическая схема УАЗ — 469 и 3163-Patriot (0)
Руководство МАЗ 5550В2, 5550В3, 5550В5 — страница 1
эксплуатации автомобилей 643008–3902002 РЭ и содержит техни-ческие характеристики, сведения по устройству, регулировкам итехобслуживанию оригинальных узлов и агрегатов автомобилейМАЗ-5550В2, 5550В3, 5550В5. Сведения по устройству, регулиров-кам и техобслуживанию узлов и агрегатов, заимствованных с автомо-билей семейства МАЗ-6430 изложены в основном руководстве по эк-сплуатации (643008-3902002 РЭ).
Двухосные автомобили – самосвалы (колесная формула 4х2) с
металлическим кузовом, опрокидываемым при помощи гидравличес-кого механизма и предназначенные для перевозки нерудных строи-тельных, промышленных и бытовых сыпучих грузов одиночными ав-томобилями и в составе автопоездов по дорогам общего назначенияи технологическим дорогам, допускающие осевые массы, указанныев технической характеристике.
На автомобилях установлены двигатели «ЯМЗ» (Ярославского
моторного завода), соответствующие требованиям экологическихнормативов Евро–4.
Автомобили с трехсторонней разгрузкой платформы могут рабо-
тать в составе автопоезда и буксировать прицепы – самосвалы,имеющие сцепную петлю класса D50 для беззазорной сцепки поПравилам ЕЭК ООН № 55, соединения разъемные электрической цепипо ГОСТ 9200, электрическое питание антиблокировочной системы(АБС) по СТБ ИСО 7638–1, пневмовыводы по ГОСТ Р 50023, пневма-тический привод тормозной системы по Правилам ЕЭК ООН № 13,двухпроводный гидропривод.
Автомобили могут поставляться без кузова и механизма опроки-
дывания для комплектации различным оборудованием.
Автомобили изготавливаются для эксплуатации в условиях уме-
ренного климата и поставки на экспорт в страны с умеренным и тро-пическим (сухим и влажным) климатом.
Вид климатического исполнения автомобилей, поставляемых на
внутренний рынок и на экспорт в страны с умеренным климатом –«У1», а поставляемых в страны с тропическим климатом – «Т1» поГОСТ 15150.
ПРИ ПРОЕЗДЕ АВТОМОБИЛЕЙ, ГАБАРИТЫ КОТОРЫХ ПРЕВЫША-
ЮТ ПРЕДЕЛЬНЫЕ ПАРАМЕТРЫ, УСТАНОВЛЕННЫЕ ЗАКОНОДАТЕЛЬ-
СТВОМ, ПО ДОРОГАМ ОБЩЕГО ПОЛЬЗОВАНИЯ, А ТАКЖЕ ПО УЛИ-ЦАМ ГОРОДОВ И НАСЕЛЕННЫХ ПУНКТОВ, ДОЛЖНЫ БЫТЬ ВЫПОЛ-НЕНЫ ТРЕБОВАНИЯ НОРМАТИВНЫХ ПРАВОВЫХ АКТОВ И ПРАВИЛ.
Сведения по эксплуатации и уходу за силовым агрегатом (двига-
тель, сцепление, коробка передач) приведены в отдельных инст-рукциях заводов – изготовителей, прилагаемых к автомобилю до-полнительно.

Рисунок 2 – Шасси автомобильное
Рисунок 1– Автомобиль–самосвал МАЗ–5550ВХ
1 ТРЕБОВАНИЯ БЕЗОПАСНОСТИ И ПРЕДУПРЕЖДЕНИЯ
1.1 При загрузке платформы автомобиля-самосвала и самосваль-
ного прицепа сыпучими материалами объем ковша экскаватора недолжен превышать 2,5 м
, а высота погрузки над уровнем бокового
борта не более 0,5 м.
Груз должен быть равномерно распределен по платформе. Во избе-
жания повреждения платформы и зависания груза при ссыпании от-дельные монолитные глыбы или смерзшиеся куски сыпучих грузов недолжны превышать максимального размера 0,4 м и массы 300 кг.
1.2 Не допускается подъем груженой платформы автомобиля-са-
мосвала при неисправном состоянии стабилизатора поперечнойустойчивости в задней подвеске.
1.3 Не допускается включение насоса гидросистемы подъема
платформы при давлении воздуха в пневмосистеме ниже 490 кПа ипри не выключенном сцеплении.
1.4 Разгрузка автомобиля-самосвала и самосвального прицепа
должна производиться на ровной горизонтальной площадке с твер-дым покрытием. В случае появления признаков потери устойчивос-ти немедленно прекратить разгрузку.
1.5 Не допускается трогание с места автомобиля-самосвала и
самосвального прицепа с поднятой платформой.
1.6 Запрещается работа под поднятой груженой платформой.1.7 При работе под поднятой не груженой платформой самосва-
ла или самосвального прицепа обязательно следует стопорить плат-форму от самопроизвольного ее опускания соответствующими сто-порными устройствами.
1.8 При разгрузке самосвального автопоезда автомобиль-само-
свал и самосвальный прицеп должны быть расположены друг задругом на одной линии.
1.9 Если груз не выгружается при подъеме платформы приблизительно
на 20, следует прекратить подъем платформы и выяснить причину.
1.10 При эксплуатации автомобиля (автопоезда) по автомобиль-
ным дорогам в условиях сельскохозяйственного производства эксп-луатационные скорости должны понижаться до величины, обеспе-чивающей безопасную эксплуатацию, в том числе устойчивость ав-томобиля (автопоезда).
Источник
Обслуживание, неисправности и ремонт

Основные неисправности и ремонт электрооборудования:
- Вышли из строя лампы подсветки указательных приборов. В этом случае рекомендуется проверить надежность контакта в разъемных соединениях, осмотреть предохранительное устройство на наличие повреждений и дефектов, проверить целостность реостата подсветки и исправность реле.
- Во время включения передачи заднего хода не загораются фонари. В этом случае следует устранить короткое замыкание в проводке фонаря, проверить надежность контактов, подключить жгут к датчику заднего хода, осмотреть лампу на наличие дефектов, привести в соответствие провода в колодке.
- Не загораются стоп-сигналы задних фонарей. Проблема может быть связана с обрывом цепи, возникновением короткого замыкания, неисправностью сигналов торможения, обрывом нити лампы накаливания.
- Не горят головные фонари. Необходимо осмотреть электропроводку на наличие короткого замыкания, провести внешний осмотр переключателя (при обнаружении повреждений — заменить), проверить исправность реле.
- Не работает обогрев зеркал. Следует осмотреть контакты в разъемных соединениях, проверить предохранитель на износ, заменить поврежденные детали в системе.
- Постоянно горят головные фары. В этом случае нужно проверить исправность переключателя, надежность контактов в колодках, осмотреть реле на наличие дефектов.
- Не горят указатели поворотов. Необходимо заменить лампы, осмотреть прерыватель, заменить БКА.
- Вышел из строя тахометр. Неисправность может быть вызвана сбоями в работе датчика, предохранительного устройства или ненадежностью контактов в колодках.
Читать дальше: Каркасные и бескаркасные дворники в чем разница

Техническое обслуживание проводится после 50000 км пробега. Для исправной работы всех механизмов электрического оборудования не рекомендуется отключать провода от плюсового вывода и от аккумулятора, проверять функционирование систем путем замыкания клемм или мегомметром.
Автомобили МАЗ имеют 24-вольтовую систему электрооборудования, унифицированную с основными моделями и модификациями.
Электрооборудование автомобилей MA3-54322, МАЗ-64227 отличается от электрооборудования автомобилей МАЗ ранее выпускавшихся моделей насыщенностью различными контрольными приборами, лампами и сигнализаторами, позволяющими оценить состояние агрегатов и систем автомобиля. Работа систем автомобиля контролируется световыми сигнализаторами, а в отдельных случаях и шумовым реле. Ниже приведены необходимые сведения по конструктивным особенностям, обслуживанию и ремонту электрооборудования автомобилей.
На всех приведенных в разделе схемах буквами обозначены цвета проводов: Б – белый, Г – голубой Ж – желтый; О – оранжевый; Р – розовый; С – серый; 3 – зеленый; К – красный; Кч – коричневый; Ч – черный; Ф – фиолетовый.
С целью облегчения поиска неисправности цепи на схемах имеют цифровую индикацию, которая обозначена также и на проводах.
Особенности электрики МАЗ
Электросистема автомобиля МАЗ имеет номинальное напряжение 24 В. Бортовая сеть автомобиля выполнена по однопроводной схеме.
Минусовая клемма аккумуляторных батарей (АБ) подключается к массе автомобиля через заземлитель (рама, силовая установка, генератор и кабина). Положительная клемма АВ подключается к бортовой сети автомобиля через главный предохранитель на 60 А.
— переносной держатель лампы в кабине
— моторы вентиляторов отопителя
Главный предохранитель предназначен для защиты аккумуляторной батареи и генератора от короткого замыкания и переполюсовки при запуске двигателя от внешнего источника и больше не считается предохранителем. (На автомобилях с двигателями MAN предохранитель на 60А шунтирован перемычкой 2,5мм2, поэтому он не выполняет функции защиты от короткого замыкания (КЗ) и переполюсовки, а используется как соединительная панель для проводки).
Предохранитель на 60А (со стороны подключения генератора) питает всех потребителей электроэнергии (за исключением сигнализации, которая подключается напрямую к аккумулятору) и также имеет свои предохранители.
Выключатель стартера и приборов, выключатель главного освещения, реле стартера и обмотка выключателя массы не имеют предохранителей.
Все предохранители расположены в трех блоках:
— предохранители на 60 А и 30 А по 1 шт — в блоке 111.3722
предохранители на 6 А — 21 шт. — в блоках предохранителей и реле 23.3722; 23.3722-01; 23.3722-02; 23.3 722-03
— предохранители на 16 А — 1 шт и на 8 А — 9 шт. — на блоке предохранителей ПР 112.
Назначение предохранителей (оголенные цепи) и их номиналы указаны в таблицах:
Назначение предохранителей в блоке 111.3722
60 А — главный предохранитель
30 А — питание от автономного отопителя, технологическое оборудование ПЖД
Назначение предохранителей 6 А в блоках предохранителей и реле 233722, 233722-01, 233722-03
проверьте свет двигателя,
замок управляемой оси полуприцепа,
Назначение предохранителей в блоке ПР 112
Назначение реле, расположенных в блоках 23.3722, 23.3722-01, 23.3722-02, 23.3722-03
Источник
ИНСТРУКЦИИ ДЛЯ РЕМОНТА И ЭКСПЛУАТАЦИИ ГРУЗОВОЙ СПЕЦТЕХНИКИ.

Грузовая машина модели 6312В9, представляет собой грузовой автомобиль, который дает возможность, совершать рейсовые грузоперевозки. Этот автомобиль производится одним из передовых автомобилестроительных заводов Белоруссии, который находится в городе Минск. Этот завод, как собственно и марка автомобиля, называется МАЗ. Производство этих автомобилей продолжается по текущий момент, и автомобили пользуются спросом у своих покупателей.
Данный грузовой автомобиль, оборудуется тремя мостами, два из которых являются приводными, и расположены в задней части автомобиля, соответственно автомобиль, является заднеприводным. Машина имеет рессорную подвеску. На задних, приводных мостах, используется специальная система балансирной оси, к которой при помощи специальных тяг присоединяются мосты. Эта система, позволяет задним мостам иметь неплохой вертикальный ход, что дает хорошую проходимость.
На эти автомобили устанавливается грузовая платформа, которая имеет тентовое покрытие. Это покрытие имеет преимущества, по сравнению с фургоном. Преимущество, заключается в том, что общая масса грузовой платформы бортовой с тентом, намного легче чем, полностью стальная будка, то есть фургон. Этот грузовой автомобиль, модели 6312В9, имеет грузоподъемность, равную 14.250 тонн, грузовая платформа данного автомобиля, имеет площадь равную 18 квадратных метров. Также машина оборудована специальным устройством, позволяющим перевозить прицеп. Масса прицепа и груза вместе, составляет 30.1 тонну.
Автомобиль, оснащается дизельным турбо-мотором, который имеет шесть цилиндров, которые расположены по рядной схеме. Мотор для данных автомобилей разрабатывается на моторном заводе в городе Ярославль, в Российской Федерации. Мощность силового агрегата данного грузового автомобиля, составляет 412 лошадиных сил. Также этот мотор, имеет оценку по стандарту «Евро», четвертой степени. Трансмиссия, которой оборудуются данные машины, имеет систему механического включения передач, общее количество которых, равняется четырнадцати.
Автомобиль оборудован топливным баком, который вмещает в себя 500 литров дизельного топлива.
Кабина автомобиля оборудована высокой крышей, спальным местом, в котором установлены две спальные койки. Также в салоне имеются два кресла. На крыше кабины устанавливается специальный «спойлер», который позволяет повысить обтекаемость машины, и таким образом понизить сопротивление ветра, который действует на машину при движении.
МАЗ-54331: Замена задних ступиц на клиньях на евроступицы

В процессе работы, попал как то ко мне задний мост на евроступицах по сходной цене. Единственное, что меня в нем не устраивало, так это то, что редуктор в нем был 13 на 25, а у меня стоял 15 на 24. Переход же на евроступицы был нужен по причине необходимости замены резины на заднем мосту, т.к. износ на ней уже был предельный и связываться опять с камеркой не было никакого желания. Обдумав сложившуюся ситуацию, решил за раз перейти на евроступицы и бескамерку. Имея мост на евроступицах в запасе, глупо было его не использовать и покупать бескамерные диски под клинья.
Было два варианта действий: первый — закатить мост целиком и поменять редуктор; второй — просто заменить ступицы в сборе. Второй вариант мне нравился больше, поэтому на нем и остановился. Приступил к работе и открутил колеса, а потом и крышки бортовых коробок стеллитов.

Снятая коробка сателлитов и солнечная шестерня бортовой передачи
Далее, открутил гайки на чулках и снял солнечную шестерню с подшипником и всю ступицу. Данная операция не вызвала каких бы то ни было проблем и все прошло довольно гладко.

Следующим шагом, были отогнуты концы стопорных шайб и откручены болты на 30, которые крепят чулки к мосту.
Здесь следует пояснить, что у МАЗа с бортовыми евроступицами совершенно другие чулки, ступицы и тормозные барабаны. Одинаковые только сателлиты с подшипниками, шестерня полуоси в редукторе и солнечная шестерня без ее ступицы. После снятия чулков и замены их на другие, подошла очередь установки евроступиц и сборки бортовых передач. Собрал бортовые, а также надел тормозные барабаны (они ставятся только в одном положении) и установил колеса. Все, переоборудование выполнено, пора приступать к работе.

На купленной б/у бескамерной резине с дисками 315/80 — 22.5, проездил целый год. Впечатления от эксплуатации только положительные. Следить за затяжкой колес как на клиньях нет необходимости, подтянул 2-3 раза и можно ездить спокойно.
Хоть резина и была не новая, возил на ней до 37 тонн
При этом надо отметить, что абсолютно не важно, пустая машина или груженая — резина практически не греется при любой нагрузке и скорости. Все таки, бескамерка с ЦМК (центрально металлический корд), гораздо крепче резины ИД-304 (16-ти и 18-ти слойной)
Впоследствии, переводил на бескамерку полуприцеп МАЗ-93866, так на нем даже спаривал резину 315/80-22.5 и нашу 111АМ. Однако, никакой разницы в высоте протектора и подъедании колес не заметил, пока донашивал нашу камерку.
На первый взгляд, замена ступиц на клиньях на евроступицы — это довольно затратное мероприятие, но в процессе работы, сделал для себя вывод, что эксплуатация бескамерки в целом обходится дешевле камерки за счет меньшей трудоемкости.
Схемы автомобилей МАЗ-5516 и МАЗ-54323 | Скачать чертежи, чертежи, блоки Autocad, 3D модели
-
Русский
-
Компас
-
Автоматизированная индустрия
-
Образовательный
Узнайте, как скачать этот материал
Telegram бот для поиска материалов
Покупка чертежей
Подпишитесь на получение информации о новых материалах:
t.
vk.com/alldrawings
Чертежи
автомобили-маз.

Аналогичные материалы
Тягач МАЗ 54323
Проект автотранспортного предприятия на 180 автомобилей МАЗ-5516
Самосвал МАЗ 5516
Проект автопарка на 100 автомобилей (МАЗ-5551 — 45 шт, МАЗ-533603 221 — 30 шт, МАЗ-533602 220 — 25 шт) с развитием зоны ТР и слесарно-механического участка
Acer Aspire 5063/5516/5517/5561 eMachines E625/G625 — Compal LA-4861P KAWG0 — rev 1.0 — Схема материнской платы ноутбука
Автомобиль МАЗ 500 — Устройство автомобилей и тракторов — курс
Схема выгрузки труб из полувагонов и укладки в вагонетку и схема выгрузки труб из полувагонов и укладки на ж/д платформу
Схемы и чертежи установки ГРП и ГКПГ
Бесплатная загрузка на сегодня
Обновление через: 21 час 48 минут
Типовая конструкция 1-3-97 Бетонные перемычки с сеткой
Встроенные гаражные ворота из трех материалов
2-точечный туалет для зоны отдыха
Концепция зубчатого вала из стали 20X
Прочие материалы
14-этажный жилой дом для малосемейного проживания
Типовой проект 3.
проектирование объекта общественного питания (гриль-бар на 80 посадочных мест)
Схема Toshiba Qosmio X300x
Маз 54323 схема электропроводки — Bitbucket
Created by
gerosubno19872017-08-27
snippet.
———————————————————>>> СКАЧАТЬ ФАЙЛ <<<———————————————————Проверено, вирусов нет!———————————————————
Схемы представлены в качестве информационно-справочного материала для обслуживания электрооборудования автомобилей МАЗ. Схемы имеют обобщенный характер и возможны отличия от подключения на реальном автомобиле в зависимости от конкретной комплектации. Схему проводки автомобиля МАЗ и других блоков электрооборудования моделей ДРУГИЕ СХЕМЫ смотрите и скачайте бесплатно на Электросхемы.ру.Электрическая схема автомобиля МАЗ. Два варианта электросхем автомобилей МАЗ. Электрооборудование автомобилей MA3-54322, МАЗ-64227 отличается от электрооборудования автомобилей МАЗ ранееС целью облегчения поиска неисправности цепи на схемах имеют цифровую индикацию, которая обозначена также и на проводах.

[]
]
[]
]
This comment is currently being rendered in creole.
[]
Cancel
This comment is currently being rendered in creole. Editing the comment will cause it to be rendered in markdown.
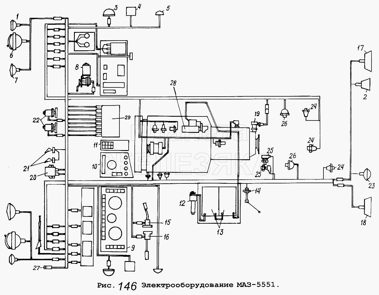
Схема электрооборудования авто МАЗ 5551
Типовая электросхема грузового автомобиля МАЗ 5551.
На схемах буквами обозначены цвета проводов: Б — белый, Г — голубой Ж — желтый; О — оранжевый; Р — розовый; С — серый; 3 — зеленый; К — красный; Кч — коричневый; Ч — черный; Ф — фиолетовый. Система электроснабжения автомобиля состоит из двух источников: аккумуляторных батарей и генераторной установки переменного тока. Кроме того, в систему входит ряд промежуточных реле, выключатель массы батарей и замок-выключатель приборов и стартера.

Схема включения батарей МАЗ

На автомобилях МАЗ установлены батареи типа 6СТ-182ЭМ или 6СТ-132ЭМ. Напряжение каждой АКБ — 12 В. Две батареи соединены последовательно, что увеличивает рабочее напряжение до 24 В.
Предохранители в электросхеме МАЗ

Электросхема МАЗ 5551, МАЗ 5433, МАЗ 54331 и МАЗ 5433

11.3704000 Кнопка управления дистанционного включения массы11.3714010 Плафон освещения кабины11.3747010 Реле11.3812010 Указатель напряжения1102.3740999 Клапан топливный электромагнитный111.3722000 Блок предохранителей12.3802010 Электроспидометр1202.3741000 Резистор добавочный с электротермическим реле124.3803010 Фонарь контрольной лампы13.5205009 Стеклоочиститель 3-щеточный13.5205010 Стеклоочиститель 3-щеточный131-3839600 Датчик засоренности воздушного фильтра14.3726010 Повторитель боковой указателя поворота20.3843010 Датчик электроспидометра25.3708000-01 Стартер в сборе32.3710000 Выключатель аварийной сигнализации341.3711010 Фара головная47КВ Розетка 47КВ500-3724057-Д Перемычка аккумуляторных батарей504-3724062-Ж Провод от аккумуляторных батарей к стартеру5335-3724071-01 Провод «массы» Цена5336-3724039-11 Провод питания розетки переносной лампы5336-3724060-02 Провод массы5336-3724069-10 Провод выключения «массы»5336-3724078-01 —5336-3724188-01 —5336-3900032 —5433-3724028-01 Жгут по лонжерону5433-3724328-01 —54331-3724021 Жгут заднего фонаря левого54331-3724026 Жгут заднего фонаря правого5551-3724008 Жгут основной5551-3724021 Жгут заднего фонаря левого Цена5551-3724026-01 Жгут заднего фонаря правого5551-3724028-03 Жгут по лонжерону5551-3724046-02 Жгут по крыше5551-3724056 Провод от аккумуляторной батареи к выключателю «массы»5551-3724160 Жгут правый5551-3724328-01 —6СТ-190А Аккумуляторная батареяБМ163Б-3806600-Д Датчик уровня топливаВК343-3709000-01.03 ВыключательВК343-3709000-01.04 ВыключательВК343-3709000-01.16 ВыключательВК343-3709000-01.35 ВыключательВК353-3703999 Выключатель стартераВК353-3704000 Выключатель стартераВК403А-3716000 ВыключательВК416Б-3709000-01 Выключатель освещения щитка приборов с реостатаВК856-3707999 Выключатель стартераВК860Б-3737000 Включатель «массы»Г273В-3701000 Генератор переменного токаКТ127-3749999 КонтакторЛВ211-3714328 Патрон лампы (44737473129)ММ111Д-3810600 Датчик аварийного давления маслаММ124Д-3810600 Датчик аварийного давления воздухаММ125Д-3810600 Включатель пневматический сигнала торможения, блокировкиММ370-3829010 Датчик давления воздухаМЭ237-3730000 ЭлектродвигательП145-3726010 Переключатель света и поворотаП147-3709000-04.11 ПереключательП147-3709000-09.09 ПереключательП150-3709000-09.11 ВыключательПД308Б-3715300 Лампа подкапотнаяПД511Б-3803010 Блок контрольных лампПД512Б-3803010 Блок контрольных лампПР112-3722000-01 Блок предохранителейПР112-3722100-А Вставка плавкая предохранителейПР112-3722200-А Вставка плавкая предохранителейПС300А3-3723149 Вилка штепсельнаяПС325-3723149 Вилка штепсельнаяПС400-3723100 Розетка штепсельнаяПФ1306-3712010 ПодфарникПФ233А-3737999 Фонарь сигнальныйРС103-3707999 Реле стартераРС530-3721000 РелеРС531-3721000 Сигнализатор шумовойРС951А-3726010 Прерыватель указателей поворотаС306-3721000-Г Сигнал (уст. до 1988 г.)С307-3720999 Сигнал (уст. до 1988 г.)С313-3721000 Сигнал (уст. с 1988 г.)С314-3721000 Сигнал (уст. с 1988 г.)С314Г-3721000 Сигнал (уст. с 1988 г.)ТМ100В-3808000 Датчик указателя температуры водыТМ112-3810000 Датчик сигнализатора температуры водыУБ170-3806010-01 Указатель уровня топливаУК168-3810010 Приемник указателя давленияУК170-3810010-02 Указатель давленияУК171-3807010-01 Указатель температуры водыФГ152А-3742999 Фара противотуманиаяФГ152А-3743000 Фара противотуманнаяФП130-3716010-В Фонарь задний левыйФП130-3716010-Г Фонарь задний правыйФП135-3716010-Г Фонарь заднего ходаФП310Е-3731009 СветовозвращательЯ120М1-3701999 Интегральный регулятор напряжения
Электросхема МАЗ —автомобиля 5337, 5551 — ТД Спецмаш
Какими бы унифицированными ни были модели автомобилей Минского автозавода, всегда стоит помнить, что электрическая схема МАЗ не может быть априори одинаковой для каждого отдельного автомобиля. А если электрооборудование нуждается в диагностике или ремонте, необходимо выбрать именно тот документ, который соответствует конкретной модификации.
В первую очередь эта строгость нужна водителю или механику, чтобы не тратить время на поиск и сравнение схем с реальным местоположением. Например, схема электропроводки МАЗ 5551 предусматривает наличие на приборной панели элементов, относящихся к механизму подъема кузова, а также выключателей фар сцепки и сигнала автопоезда, а также других устройств и специфических регуляторов.
Это вполне оправдано, так как автомобили этой модели относятся к категории самосвалов и могут использоваться для создания автопоездов. При этом на модель 5337 такое оборудование не устанавливается, так как это бортовой автомобиль или шасси, на которое устанавливается различное спецоборудование: краны, мусоросборники, автоцистерны и т.п. То есть электрическая схема МАЗ 5337 должна включать в себя совсем другие элементы.
Среднетоннажник, каталог деталей и сборочных единиц МАЗ 437040
При этом даже в пределах одной модели могут быть ощутимые различия из-за неодинаковой мощности используемых заводских агрегатов или самостоятельных изменений конструкции узлов и механизмов. И если в первом варианте проблемы с идентификацией оборудования возникают достаточно редко, то самодельная схема электрооборудования от автомобиля МАЗ способна поставить в тупик даже опытного автоэлектрика, а таких людей повидало немало!
Принципиальная электросхема МАЗ
Однако главное даже не в этом (как-нибудь узнаете с определением), главное в том, что в каталоге компании «СпецМаш» вы можете найти любое нужное вам электрооборудование МАЗ и купить его по доступной цене (дешевле любого наших конкурентов) цены. Тем более, если сильно постараться, то здесь можно найти и вполне официальные аналоги тех «штучек», которые придумали какие-то доморощенные «кулибины». Что касается качества нашей продукции, то абсолютно вся продукция наших компаний проходит обязательную сертификацию, то есть проверяется «от и до», и в продажу поступают только абсолютно надежные устройства, отвечающие требованиям производителя автомобилей.




























